86-021-54422420 13818829143
86-021-54422402 17701898099
All products
联轴器 Coupling
传动轮 Pulley
胀套 Lock
丝杆导轨 ScrewGuide
离合制动器 Clutch
传动器 Actuators
皮带 Belt
电机 Motor
轴承 Bearing

DLZ2 电磁离合制动器
㈠、主要用途:电磁离合制动器是一种组合式多功能产品,主要用于机械传动系统中,可在主动部分运转情况下,对负载实现起动和制动两种功能,还可配上专用的电源控制装置,对负载实现高精度起、停、控制,广泛用于要求精度定位的各种机械、印刷机械、包装机械及胶合板生产线等设备。
㈡、离合制动器在下列条件下能可靠工作:
1、离合制动器安装地点海拔不超过2000m.;
2、周围环境温度-5℃~+40℃;
3、周围介质中无爆炸危险,且无足以腐蚀金属和破坏绝缘的气体及导电尘埃;
4、离合制动器线圈电压波动不超过+5%和-15%额定电压;
5、在干式条件下工作。
㈢、安装:
1、离合制动器组合安装前不需要调整;
2、安装时应保证输入、输出同轴度不大于0.1mm;
3、底座应固定牢固。
主要性能参数
规格 | 额定动力矩N.m | 静力矩N.m | 额定电压D.C.V | 线圈消耗功率(20℃)W | 允许最高转速r/min | |||
离合器 | 制动器 | 离合器 | 制动器 | 离合器 | 制动器 | |||
120 | 1200 | 400 | 1320 | 440 | 24 | 125 | 95 | 1500 |
180 | 1800 | 800 | 1980 | 880 | 200 | 120 | 1200 | |

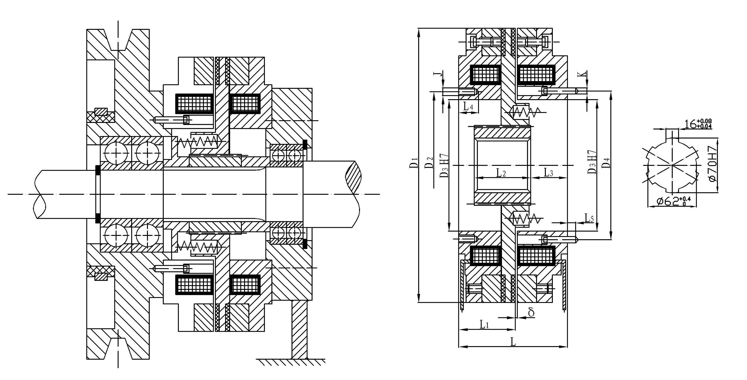
外形与安装尺寸
规格 | 径向尺寸 | 轴向尺寸 | ||||||||||||
D1 | D2 | D3 | D4 | J | K | L | L1 | L2 | L3 | L4 | L5 | B | δ | |
120 | 420 | 205 | 176 | 205 | 4-M12 | 6-M10 | 152.5 | 77 | 70 | 38 | 25 | 20 | 31.3 | 0.8 |
180 | 500 | 205 | 180 | 220 | 8-M12 | 8-M20 | 183.8 | 88 | 70 | 61 | 25 | 35 | 53.8 | 0.8 |

公司名称:上海迈动机电设备有限公司
公司地址:上海青浦工业区崧海路98号
邮政编码:201703
公司电话:021-54422420
公司传真:021-54422420-801
邮箱:shmidon@126.com
户名:上海迈动机电设备有限公司
税号:310112660703692
开户行:工行上海莘庄支行
账号:1001140209007024765
电话:021-54422420 54422402
传真:021-54422420-801
地址:上海莘庄工业园区申富路128号(开票)
地址:上海青浦工业园区崧海路98号(收货地址)
上海迈动机电设备有限公司提供17%的增值税发票;
品质100%保证,让你更放心使用。
ADD:上海迈动机电设备有限公司 备案号:沪ICP备15037005
TEL:86-021-54422420,021-544227902 ,021-54422402 MB:13818829143,17701898099